快速链接到欧姆龙其他国家/地区的网站。
欧姆龙全球
请联系我们的欧洲总部。
中国(包括香港、澳门、台湾)
解决方案
产品资讯
自助服务
学习园地
新闻活动
关于欧姆龙
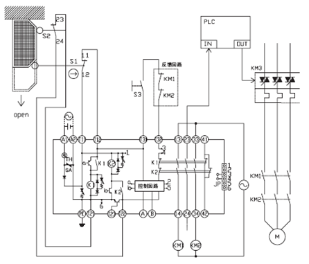
G9SA的复位方式是通过A,B端子连线来切换。当A、B端子短路时,G9SA为自动复位方式, T31、T32端子可以直接短接使用;当A、B端子开路时,G9SA为手动复位方式,在T31、T32端子上要接入复位开关。
自动复位
手动复位
以上回答是否解决了您的问题? 是 否
为了提供更优质的服务,请对我们提出意见和建议
G9SA系列安全继电器单元,如何切换手动复位和自动复位模式?
欧姆龙FA世界